技術とか戦略とか

IT技術者が技術や戦略について書くブログです。

情報処理技術者試験対策「稼働率の計算」

今回は、「稼働率の計算」について書きます。
情報処理技術者試験では頻出のテーマであり、また実務でもインフラ構成を考えるのに役に立つ考え方です。
 
いくつかの例を挙げて説明していきますが、便宜上、各機器の稼働率は0.9とします。
稼働率…機器やシステムが稼働している時間の割合。0なら全く稼働していない。1なら常に稼働している。)
 
・直列構成の場合
 各々の機器が全て動いている場合に全体として稼働します。
 各機器の稼働率を掛け合わせることで、システム全体の稼働率を計算可能です。
f:id:akira2kun:20190902233130j:plain

 この例では、以下のようになります。
  機器Aが稼働、機器Bが稼働→全体として稼働
  機器Aが稼働、機器Bが非稼働→全体として非稼働(機器Bで止まる)
  機器Aが非稼働、機器Bが稼働→全体として非稼働(機器Aで止まる)
  機器Aが非稼働、機器Bが非稼働→全体として非稼働
  
 機器Aが稼働かつ機器Bが稼働している確率は、
  0.9 * 0.9 = 0.81
 となります。
 
・並列構成
 何れかの機器が動いている場合に全体として稼働します。
 各機器の非稼働率と掛け合わせた値を求め、それを1から減算することで、
 システム全体の稼働率を計算可能です。
f:id:akira2kun:20190902233200j:plain

 この例では、以下のようになります。
  機器Aが稼働、機器Bが稼働→全体として稼働
  機器Aが稼働、機器Bが非稼働→全体として稼働(機器Aのみで稼働)
  機器Aが非稼働、機器Bが稼働→全体として稼働(機器Bのみで稼働)
  機器Aが非稼働、機器Bが非稼働→全体として非稼働(機器Aでも機器Bでも止まる)
 
 稼働率が0.9なので、非稼働率は 1 - 0.9 で 0.1 になります。
 機器Aが非稼働かつ機器Bが非稼働の確率は
  0.1 * 0.1 = 0.01
 となります。
 機器Aが非稼働かつ機器Bが非稼働以外であれば稼働状態なので、
  1 - 0.01 = 0.99
 がシステム全体の稼働率となります。
 
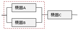
・混在している場合
 細かい部分から計算していくことで、システム全体の稼働率が求まります。
f:id:akira2kun:20190902233228j:plain

 この例では、点線部分の稼働率は前述の通り0.81です。
 点線部分と機器Cは並列構成のため、システム全体の稼働率
  1 - ( (1 - 0.81) * (1 - 0.9) ) = 0.981
 となります。
f:id:akira2kun:20190902233609j:plain

 また、この例では、点線部分の稼働率は前述の通り0.99です。
 点線部分と機器Cは直列構成のため、システム全体の稼働率
  0.99 * 0.9 = 0.891
 となります。
 
----------------------
 
目次

https://1drv.ms/b/s!AivF3bzWXOzuhG1Xk5hscKYqkLkM